自适应调节距离的感应控制器
谢业宝
景德镇乐华陶瓷洁具有限公司佛山研发分公司
[Abstract] To meet the diversity choice washbasin famil bathro enso faucet controller is designed to automatically identify ely adjust the optim omatic adjustmen with duction cont odule, mati ist and dat bathr shbasins and has
【 Key Words 】 Adaptive adjustment circuit, Automatic distance adjustment algorithm, Induction controller, Single-chip microcomputer, Infrared induction 中图分类号:TP368.1,TN911.71
0 引言
在非接触式自动给水清洁器具行业,采用红外光测距原理检测,识别前方目标物体的距离,通过软件算法处理距离数据,单片机发送开启和关闭指令驱动阀体组件,水龙头实现自动出水和关水。当下,现售的自动感应洁具出厂默认感应距离是预设固定值。
1 研究背景
感应控制器,是安装在龙头体上,当用户伸手在龙头前方时,识别到用户手掌并且自动出水。感应水龙头是非接触式的感应洁具,具备卫生安全,智能节水,便捷高效的优点。
由于使用环境的特殊性和不确定性,和客户家用的洗手盆具有多样性,感应龙头首次安装后,常常会出现异常感应洗手盆问题,导致持续出水或者不工作等情况,影响用户使用。直至客户联系厂家专业售后人员上门维修,采用专用遥控器调试,将感应器调至合适的距离值,才能恢复正常使用。基于这种问题现象,本设计提出设计了一种感应龙头控制器,自动识别各种洗手盆的尺寸和深度,从而控制器能够自适应调节最佳的感应距离。
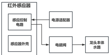
2 系统架构设计
图 1 是感应控制器的系统总体框架图,包含了龙头本体水路,是用于水路出水。电磁阀具有控制水路的开和关功能。电源适配器将市电 220V 转换为 6V,用于感应控制器供电。感应器外壳是将线路板装配在外壳里,具有防水防潮,保护线路板正常工作的功能。感应控制电路:具有微控制器,电压转换电路、红外传感器模块,驱动电路,自动调节感应距离模块;
图1系统总体框架图

2.1 硬件电路设计
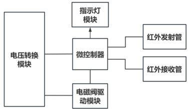
2.1.1 硬件框架图
图2 是感应控制电路的硬件框架图,包含电压转换模块、微控制器、指示灯模块、电磁阀驱动模块、红外发射管、红外接收管共 6 部分。
图2硬件框架图

2.1.2 电压转换模块电路图
电压转换模块,负责将 6V 电压转换为 3.3V,满足微控制器和驱动模块的逻辑供电。其中低压差线性稳压器,型号为 ME6210 是一款静态电流达到 1.5uA 的 LDO(Low Dropout Regulator)。而且支持输入电压最高达 18V,有效地防止输入电压急剧波动造成的影响,提供了可靠稳定电压转换性能。支持稳定输出电流 500mA, 为控制系统提供稳定的供载电流。工作温度范围是 -2 5qC-85qC ,保证了整机系统在寒冷和潮热的空间稳定供电。C1 和 C2 为陶瓷电容,进行电源滤波和去耦,滤波降低电源纹波提供良好的硬件降噪性能。去耦电容是储能元件,储能电容的存在使负载消耗的能量得到快速补充,因此保证了负载两端电压不会出现太大变化 [1],因此负载工作瞬态电流变化时,维持稳定3.3V 供能要求。保证控制系统稳定工作。

2.1.3 红外收 / 发 模块电路图
红外线发射管和接收管,是 940nm 近红外光, 940nm 属于人眼不可见波段,隐蔽性强,无“红爆”现象(即工作时无肉眼可见红光),避免暴露工作状态,更适合应用在感应水龙头上,用户不会受到红外光线影响视觉感观。同时 940nm 远离可见光谱,抗扰能力强,减少环境光(如日光、灯光)对感应的接收信号的干扰。C7 为陶瓷电容,将接收管的信号隔离直流后,保留有效的交流信号,输送至微控制器进行处理。R3 为 33 欧姆的电阻,限流电阻可以防止电流过大导致发射管损坏。稳定工作电流,提高系统稳定性。

2.1.4 电磁阀驱动模块电路图
U3 为电磁阀驱动芯片,是一款低压直流有刷电机驱动器芯片,芯片内部包含 N 沟道功率 MOSFET 组成的 H 桥 [2],MOSFET 导通电阻仅 280mΩ,低内阻可以有效降低功耗。而且驱动芯片在睡眠模式下电流极低,仅 35nA。其中 1 脚 VM 为驱动工作电源,8 脚 VDD 为逻辑电路工作电源,双电源设计有效减少系统噪声,C11 和 C12 为陶瓷电容去耦,防止电池电压瞬间下降引发的欠压保护。芯片具备全面的保护功能,包括过流保护、短路保护、欠压保护和过热保护。同时支持 -40% ~85℃宽温工作环境,适用感应控制器应用场景。EN,IN1,IN2是通过微控制器的 GPIO(General Purpose Input/Output)引脚进行控制,从而输出控制信号,驱动电磁阀打开和关闭。

2.1.5 微控制器电路模块电路图
U1 是专门为接近感应应用而设计的微控制器,整合了主动式 IR接近感应电路,包括两个运算放大器、一个比较器,内置了红外 LED恒定电流驱动电路,引脚 7 和引脚 8 是驱动红外发射管电路,最大驱动电流可达 320mA 。通过配置微控制器的寄存器,控制发射功率和接收感度,配合内置 EEPROM 实现产品自动调校 / 标定功能。微控制器支持内部看门狗定时器、低电压复位和低电压检测的保护特性。芯片ESD(Electrostatic discharge) 支持 4KV,优秀的抗干扰和 ESD 保护性能,确保在恶劣电磁环境下可靠运行。C8 和 C9 进行电源滤波,为微控制器提供稳定的供电。

2.2 软件设计
下图为本感应器控制系统的程序流程图,每次系统上电,第①步自动感应检测前方物体距离,将距离值记录为 D1_value,第②步将默认的放大倍率 100 倍调节为 80 倍,第 ③ 步重新检测前方物体距离,未检测到物体,将距离值设为 D2_value,第④步将 D2_value 数据保存到EEPROM 并将感应值更新为 D2_value,第 ⑤ 步 WDT 唤醒检测前方物体距离 D3_value,第 ⑥ 步进行判断 D3_value<=D2_value,当判断结果为YES 则驱动 H 桥,电磁阀驱动模块发出打开信号,水龙头出水。当判断结果为 NO 则驱动 H 桥发出关闭信号,龙头关水。第⑦步 WDT 休眠后程序结束,当看门狗定时器记时满足 500ms 时,重复步骤 ⑤ 检测前方物体距离。
本系统的软件设计算法,第一步就是上电自动识别感应物算法,最关键点就是利用了微控制器的动态放大倍率调节功能,其中第②步就是自适应调距算法,可以通过软件设定不同的放大倍率,本设计中是由100 倍调整到80 倍,在实际测试中可以保证测距的精度和稳定性。

3 电路板调试与系统测试
3.1 电路板调试
下图为电路板的实物图,其中电路板尺寸是根据壳体尺寸进行设计的。本电路板的尺寸是 25x20mm 。正面放置了红外发射管、红外接收管、LED(Light Emitting Diode Indicator) 指示灯。电路板背面是微控制器、电阻、电容器件。

3.2 系统测试
下图为本感应控制器的测试系统,测试方法是:白色的挡板在感应器正前方由远到近移动,当感应控制器有效感应到白板时感应龙头出水,感应距离记录为L3。当白板离开感应区域时,感应龙头停水。
测试本设计的自适应调距功能,当感应控制器每次上电都会自动启动调距功能。首先将挡板放置在 5cm 位置,给感应控制器上电后,自动完成距离调节。然后将白板移开后,重新测试当前的感应距离。测试数据如下表格:

测试数据分析:白板放置位置是模拟台盆的尺寸和深度,当台盆尺寸就是 5cm 宽度时,白板放置在 5cm ,感应器每次上电都启动自适应调距,理论调距值为 5cm ,实测的感应距离值为 5cm ,偏移量为 0% (偏移量 Σ=Σ (实测感应距离值 L3- 白板放置距离值) x100% ,全部数据分析得到,最大的偏移量为 5% ,偏移距离绝对值都 <2cm ,表明本系统设计的自适应调距的精准度极高,系统运行稳定可靠性强,同时很好地保证用户洗手的使用体验。

4 结语
本文设计了一款基于高集成微控制器方案,成功实现了感应龙头的精准检测( 5-30cm 自适应调节感应距离)及工业级可靠性(-40℃ –85℃宽温运行工况,4KV 的 ESD 抗扰)。通过优化红外感应算法与硬件降噪设计,并支持动态灵敏度调节,解决了洗手盆多样性等干扰问题。同时,一体化电控设计大幅缩减外围元件,降低生产成本与故障率,为智能卫浴提供了兼具高性价比与长续航的核心解决方案。
参考文献:
[1] 苏良碧 . 高速 PCB 电源完整性设计与分析 [D]. 内蒙古 : 内蒙古大学 , 2011.
[2] 张帆 . 基于 micro:bit 主控板的智能小车的硬件设计与实现 [J].电子制作,2020(19):38-40.