737NG IAS DISAGREE 故障延误分析与优化策略研究
张良勇
Ameco 重庆分公司
一、引言
在民航飞行运行体系中,737NG 系列飞机作为主流机型之一,其大气数据系统的稳定运行对航班安全与效率至关重要。空速、高度等大气参数是 737NG 飞机机组判断飞行状态、执行操作指令的核心依据,一旦空速指示出现异常,引发 IAS DISAGREE 故障,不仅可能导致航班延误、取消,更会对飞行安全构成直接威胁。
随着民航运输量的持续增长,737NG 机队的运行强度不断提升,IAS DISAGREE 故障引发的运行问题日益凸显。如何快速精准定位 737NG 飞机 IAS DISAGREE 故障根源、优化故障处置流程,成为民航维修领域亟待解决的重要课题。本文以 737NG 飞机典型 IASDISAGREE 故障事件为切入点,通过拆解全压系统工作机制,深入分析故障产生的技术机理与管理漏洞,构建 “故障分析 - 问题诊断 - 措施优化” 的完整研究链条,为 737NG 机队同类故障的预防与处置提供系统性解决方案。
二、737NG 飞机 IAS DISAGREE 故障事件背景与处置过程
(一)事件背景
某 737NG 飞机执行国内客运航班任务期间,在飞行下降阶段,机组发现飞机出现空速不一致(IAS DISAGREE)现象,同时副驾驶侧空速指示持续波动,该异常状态一直持续至飞机落地。飞机降落后,机组进一步反馈双发电子发动机控制(EEC)备用灯亮起,为保障飞行安全,航空公司决定取消该飞机后续执行的返程航班,随即启动故障应急排查与维修程序。
(二)事件处置流程
初步故障检测:接到机组反馈后,地面工程师第一时间与机组、当地机务团队建立沟通,详细了解故障发生时的飞行阶段、参数变化趋势及伴随现象。按照 737NG 飞机维修手册要求,对飞机大气数据惯性基准系统(ADIRS)执行自检操作,然而自检结果显示,系统当前状态与飞行中故障记录均无异常数据,初步排查未能定位故障点。
专业排故团队介入:为彻底解决故障,航空公司从核心维修基地派遣专业排故团队前往飞机停留地。排故团队抵达后,依据 737NG 飞机维护标准,首先对正、副驾驶侧皮托管的加温性能进行专项检测,通过通电测试与温度监测,确认皮托管加温功能正常,排除因加温失效导致积冰堵塞的可能性。
空速验证与管路排查:排故团队采用 737NG 飞机专用的 “打空速”测试方法,模拟飞机飞行过程中的气压变化,对比正、副驾驶侧空速指示数据。测试发现,在供压与降压阶段,副驾驶侧空速指示始终滞后于正驾驶侧,存在明显数据偏差。基于这一现象,团队判断副驾驶侧皮托管相关管路可能存在堵塞问题,随即按照维修规范对副驾驶皮托管管路进行吹洗作业,过程中吹出大量泥土等异物。
修复与验证:完成管路吹洗后,再次进行 “打空速” 验证,此时正、副驾驶侧空速指示在供压、降压全阶段保持一致,数据偏差问题得到初步解决。为彻底排除故障隐患,避免泥土残留对大气数据组件(ADM)造成损害,排故团队进一步更换副驾驶侧皮托管 ADM 与皮托管,并按照 737NG 飞机维修标准完成皮托管渗漏测试与加温测试,所有测试结果均符合要求,飞机恢复适航状态,重新投入航班运行。
三、737NG 飞机 IAS DISAGREE 故障原因深度剖析
(一)737NG 飞机全压系统工作原理
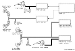
要精准定位 737NG 飞机 IAS DISAGREE 故障根源,需首先明确其全压系统的工作机制与信号流转路径。737NG 飞机全压系统作为大气数据系统的核心子系统,主要功能是采集大气全压信号,并将其转化为可用于计算高度、空速等关键飞行参数的电信号,为飞行控制系统、显示系统等提供数据支撑。

737NG 飞机全压系统配备 3 个皮托管,皮托管作为全压大气数据传感器,是全压信号采集的 “第一道关口”。其中,正、副驾驶侧皮托管采集的气压信号,通过专用管路分别传输至对应的大气数据组件(ADM)。ADM 作为信号处理核心部件,其主要功能是将皮托管传输的气压信号转换为符合 ARINC 429 协议标准的数字信号,随后将该数字信号分别输送至大气数据惯性基准组件 1(ADIRU1)与大气数据惯性基准组件 2(ADIRU2)。
ADIRU 作为 737NG 飞机的综合处理单元,除接收全压信号外,还会整合静压传感器、迎角传感器、总温传感器等其他大气数据传感器输出的信号,通过内置算法进行综合计算,最终输出全压、海拔高度、气压修正高度、指示空速、马赫数、真空速、总温、静压等多项关键飞行数据,并将这些数据分发至飞行显示系统、自动驾驶系统、发动机控制系统等下游应用系统,为机组提供实时、准确的飞行状态信息。
(二)737NG 飞机 IAS DISAGREE 故障触发机制
根据 737NG 飞机系统设计规范,空速不一致(IAS DISAGREE)警告的触发条件为:正、副驾驶侧指示空速差值连续 5 秒达到 5 节及以上。该警告的核心作用是提示机组大气数据系统可能存在异常,需及时采取应对措施。从系统原理来看,导致 737NG 飞机全压系统测量的全压信号不准确,进而触发 IAS DISAGREE 警告的主要因素可归纳为三类:
皮托管自身故障:皮托管作为 737NG 飞机全压信号采集源头,其工作状态直接影响全压信号精度。若皮托管遭遇鸟击、昆虫堵塞等外来物损伤(FOD),会导致全压进气口堵塞,造成采集的气压信号偏低;此外,若皮托管内部加温电阻与壳体发生部分短路,会导致加温性能下降,在低温、高湿度飞行环境中,皮托管内部易形成积冰,同样会阻碍全压信号采集,引发数据偏差。
皮托管管路异常:皮托管与 ADM 之间的连接管路是 737NG 飞机全压信号传输的关键通道。若管路内部因积冰、积水或扬尘、柳絮等异物堆积发生堵塞,会导致气压信号传输延迟或衰减;同时,若管路存在渗漏点,会造成气压信号泄漏,导致 ADM 接收的气压值与实际大气全压不符,最终引发空速指示偏差。
大气数据组件(ADM)故障:ADM 作为 737NG 飞机全压信号转换核心,其测量精度与工作稳定性直接决定数字信号质量。若 ADM 内部传感器老化、电路故障或校准偏差,会导致其将气压信号转换为数字信号的过程中出现误差,进而使 ADIRU 计算的空速数据不准确,触发 IAS DISAGREE 警告。
(三)本次 737NG 飞机 IAS DISAGREE 故障原因定位
结合上述 737NG 飞机全压系统原理与故障触发机制,综合本次故障处置过程中的测试数据与现象,可明确故障根源:
直接原因:副驾驶侧皮托管管路内堆积大量泥土,导致管路堵塞。在飞机飞行过程中,堵塞的管路阻碍了全压信号的正常传输,使得副驾驶侧 ADM 接收的气压信号延迟且衰减,进而导致 ADIRU 计算的副驾驶侧空速数据与正驾驶侧出现偏差,触发 IAS DISAGREE 警告;同时,管路堵塞导致气压信号传输不稳定,表现为副驾驶侧空速指示持续波动。
隐患排除措施:考虑到泥土可能在管路堵塞期间进入副驾驶侧ADM 内部,若不及时处理,可能导致 ADM 传感器污染、测量精度下降,甚至引发后续故障,因此排故团队更换了副驾驶侧 ADM;此外,为彻底消除管路堵塞隐患,避免因皮托管自身结构异常导致异物再次堆积,同步更换了副驾驶侧皮托管,确保 737NG 飞机全压系统信号采集、传输、处理全链路恢复正常。
四、737NG 飞机 IAS DISAGREE 故障关联问题分析
(一)生产组织管理问题
本次 737NG 飞机 IAS DISAGREE 故障处置过程中,生产组织环节存在明显优化空间。一方面,初步故障检测阶段仅依赖当地机务团队执行 ADIRS 自检,未结合 737NG 飞机全压系统特点制定针对性的深度排查方案(如管路吹洗、空速对比测试等),导致未能及时发现皮托管管路堵塞问题;另一方面,从故障反馈到专业排故团队抵达现场存在时间间隔,期间缺乏针对 737NG 飞机的临时保障措施(如备用部件调配预案),最终导致后续航班取消,反映出生产部门在 737NG 飞机故障响应效率、资源调配机制与应急预案制定方面存在不足,需进一步完善生产组织流程,提升故障快速处置能力。
(二)故障历史追溯与早期识别问题
通过查询该 737NG 飞机故障历史记录发现,本次故障发生前数日,该机在起飞滑跑阶段已出现过一次左右 IAS DISAGREE 警告,但飞机离地后警告消失。当时维修团队在落地后执行 ADIRS 自检,未发现故障记录,吹洗左右皮托管路也未清理出异物,渗漏测试结果正常,后续通过监控 QAR(快速存取记录器)译码数据确认飞机正常后重新投入运行。
两次故障现象的关联性表明,前期故障可能已存在皮托管管路堵塞的早期征兆,但由于 737NG 飞机皮托管管路结构特点,堵塞程度较轻或异物位置特殊时,常规检测手段难以发现问题,反映出针对737NG 飞机的故障排查手段存在局限性 —— 仅依赖自检与常规吹洗无法覆盖所有潜在隐患,需优化故障检测方法,提升早期故障识别能力。
(三)737NG 飞机部件历史与可靠性分析部件历史信息:本次故障更换的副驾驶侧 ADM(件号
C17001DA01,序号:9480)为随机装机部件,自装机至故障发生时,累计使用时间 17873.38 小时、循环 8727 次;更换的副驾驶侧皮托管(件号:0851HT1,序号:363451)于 2021 年 9 月 30 日装机,至故障发生时累计使用时间 3171.42 小时、循环 1573 次。从使用时长与循环次数来看,两款部件均未超出设计使用寿命,排除因超期使用导致的故障风险。
部件可靠性数据:通过查询航空公司可靠性管理系统,针对737NG 机队常用的同系列 ADM 与皮托管,近 24 个月的附件非计划拆换率(MTBUR)数据显示,ADM 的 MTBUR 为 33607.45 小时,皮托管的 MTBUR 为 37722.64 小时,两款部件的整体可靠性水平较高。本次故障并非因部件自身质量缺陷或老化导致,而是受外部异物堵塞影响,进一步印证了 737NG 飞机全压系统对外部运行环境(如扬尘、泥土等)的敏感性,需加强针对性的预防性维护。
五、737NG 飞机 IAS DISAGREE 故障优化策略
(一)完善生产组织与故障响应机制
针对 737NG 飞机制定专项故障排查流程,明确 IAS DISAGREE 故障的分级处置方案:初步检测阶段需同步完成 ADIRS 自检、皮托管加温性能测试与空速对比测试;若初步检测无异常,需进一步执行管路吹洗与渗漏测试,避免遗漏潜在隐患。
建立 737NG 飞机关键部件(如 ADM、皮托管)的区域备用库,优化部件调配流程,缩短故障处置中的部件等待时间;同时,组建737NG 飞机专项排故团队,明确团队响应时限与处置职责,提升故障应急处置效率。
(二)优化故障早期识别与监测手段
基于 737NG 飞机 QAR 数据,开发 IAS DISAGREE 故障早期预警模型,重点监测正、副驾驶侧空速差值的微小波动,设置预警阈值(如连续 3 秒差值达到 3 节),实现故障的提前预警与干预。
定期对 737NG 飞机皮托管管路进行内窥镜检测,尤其是在沙尘、泥土较多的机场运行后,通过可视化检测排查管路内部异物堆积情况,弥补常规吹洗与测试的不足,提升早期故障识别精度。
(三)强化预防性维护与部件管理
结合 737NG 飞机运行环境特点,调整预防性维护计划:在潮湿、多尘地区(如重庆、西北地区等)运行的 737NG 飞机,将皮托管管路吹洗周期从常规 A 检调整为每 2 个航后执行一次,减少异物堆积风险;同时,在皮托管进气口加装专用防尘滤网(符合 737NG 飞机维修标准),降低外部异物进入管路的概率。
建立 737NG 飞机 ADM 与皮托管的全生命周期管理档案,详细记录部件装机时间、使用时长、维护记录与故障历史;针对本次故障更换的部件,跟踪其修理过程与检测数据,分析异物进入的具体路径,为后续维护改进提供依据。
(四)加强人员培训与技术支持
开展 737NG 飞机全压系统专项培训,重点讲解系统原理、故障触发机制与排查方法,结合本次故障案例进行实操演练,提升维修人员对 IAS DISAGREE 故障的处置能力;同时,定期组织 737NG 飞机排故经验交流会,分享同类故障处置案例,形成技术知识库。
与 737NG 飞机制造商(波音公司)及部件供应商建立技术沟通机制,及时获取全压系统相关的维修技术通报与改进建议,同步更新维修手册与处置流程,确保维修工作的科学性与规范性。
六、结论
737NG 飞机 IAS DISAGREE 故障的核心诱因在于全压系统的信号采集、传输或处理环节异常,本次故障由皮托管管路泥土堵塞引发,暴露了生产组织、故障识别与预防性维护等方面的不足。通过完善故障响应机制、优化早期预警手段、强化预防性维护与人员培训,可有效提升 737NG 飞机全压系统的可靠性,降低 IAS DISAGREE 故障引发的航班延误风险。
未来,随着民航维修技术的不断发展,可进一步结合物联网、大数据等技术,实现 737NG 飞机全压系统的实时状态监测与智能诊断,推动故障处置从 “事后维修” 向 “预测性维护” 转变,为 737NG 机队的安全、高效运行提供更有力的保障。
参考文献
【1】波音公司. B737NG AMM 维护手册,2025
【2】波音公司. B737NG SDS 系统原理手册,2025