资产编码标准体系构建及二维码应用研究
姜哲宇
无锡市水务集团有限公司 江苏无锡 214000
1 引言
公司的日常生产经营离不开各项资产,无论是国有、混合制、私营还是其他所有制的企业,公司所拥有的资产组成、实际使用状况及经营管理水平是影响企业竞争力的重要因素 [1],优秀的资产管理是提高企业经营管理水平的重要组成部分。
企业每年都投入大量的金钱来购置各种资产,但是随着时间的推移,如果公司没有资产管理的意识,很难及时、清楚地知道各部门处室以及子公司拥有多少资产,资产分布的位置以及存放在何处、谁在使用、状况如何;资产使用频次低,往往重复采办的现象十分严重;因保管/ 使用人员离职或工作变动时,没有交代相应资产使用的信息,经常存在无法快速完整地查清此人手中保管的资产,从而造成资产的流失;手动填写资产信息以及人工 EXCEL 报表传递带来工作量巨大,出错率较高,给资产的管理带来很多工作困难和错误 [2-4]。传统的手工管理方式无法解决以上问题,需要引入信息化管理平台对资产进行智慧化管理。要想实现科学有效的信息化管理,标准的资产分类是前提,二维码技术是工具与技术,实现资产新增、资产使用、资产盘点稽查、资产变动、资产处置等工作,实现资产实物生命周期和使用状态的全程跟踪,从而达到账实相符的目的,彰显出智慧化资产管理最大的使用价值[5-7]。
2 资产编码管理
原先公司新购入 / 构建资产投入使用后,需要进行资产新增与转固,各部门会根据资产的类型,划分为机器设备、电子设备、运输设备等类型,并进行资产编码转固管理。在资产编码过程中,各部门之间的资产分类为独立运行,没有一种规范的分类目录对各部门资产分类进行指导,例如对于同一类资产“空调”,有些部门分类为电子设备,有些部门分类为机器设备,此种情况下就造成,资产编码编译混乱的现象。因此需要建立一种科学、规范的资产分类方法,形成公司资产全生命周期及档案资料管理中唯一的身份标识。
2.1 统一公司资产编码管理制度
为保证公司资产管理的统一性,需要规范资产编码,实现公司资产编码“一码一物”,从而确定资产编码在公司的实用性、唯一性、扩展性、效率性和成套性。各个行业资产侧重不一,因此不同行业的资产分类标准需要根据实际情况进行分析,资产分类制定的原则如下:从总到细、兼容与协调、重点补充和动态维护。公司依据行业标准,并调研分析实际情况,编制《公司资产分类表》,确定公司资产管理的统一性,并采用NCC 资产管理平台软件进行资产的管理工作。
2.2 确定资产编码统一结构
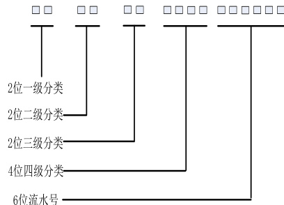
参照《公司资产分类表》编码要求,资产分类码由 5 组 16 位数字组成,编码前4 组为资产分类码,第 5 组为流水码,如图 1 所示。
图1 资产编码示意图

16 位资产编码由 10 位资产类别编码 +6 位流水码组成。其中 10 位资产类别码的前两位数字代表一级分类,是根据资产不同的类型分为 9 大类,具体由房屋、土地、构筑物、车辆、设备、办公资产、线性资产(管线)、金融性投融资、无形资产组成;二、三、四级分类是按照已经建立的一级分类框架基础上进行再细化的工作,如图 2 所示,房屋分类下分为 2 个二级分类,每个二级分类中对应有三级、四级分类。
图2 公司资产分类

2.3 资产编码形成
在采购或者工程中带来的新资产在达到预计可使用状态后,由采购部门或工程建设部门提供形成资产的材料。部门负责资产登记的人员登陆资产管理系统平台中资产新增模块,填写相关信息包括不限于资产名称、资产状态、资产分类等。其中资产分类就是根据前期形成的资产分类码,资产管理员按照资产类别筛选确定 10 位资产类别码后,系统自动生产 6 位顺序号。资产管理系统平台中生成的编码如图3 所示。
依据公司资产管理信息化建设方案,实现资产的信息化管理,可自动化编制资产编码,提高资产编码的工作效率,确定了数据的唯一性,保证公司资产编码的系统性管理。

图3 16 位编码示意图
3 二维码技术应用
QR(quick response code)二维码又称快速反应码是指在运用一定的编码方法的基础上支撑的宽度不同、反射率不同的条和空组成的特殊图形[8]。二维码技术广泛应用在电子支付、信息扫描查询等场景中,深入日常工作与生活的方方面面,二维码技术除了具有信息容量大、数据信息类型多和较强的保密防伪性能之外,还有超高速、全方位识读的特点。
二维码技术作为一种快速扫码应用,需要适配扫描器或者手机软件,作为硬件实施条件。硬件扫描条形码后,资产信息将在屏幕中呈现。
3.1 二维码管理系统设计理念
基于二维码的管理系统理念是将条形码的便捷性、经济性与二维码信息存储的优势相结合,将每一个带有唯一的资产编码的资产卡片以二维码形式存储,与资产管理系统平台中的资产信息绑定,做到实时动态资产管理。
截止到 2021 年 8 月,统计录入公司资产共 3 万余件,同时开展二维码贴码工作。对于现有设备,标签采用纸质二维码,将标签中设有基础信息与二维码两部分,如图 4 所示。基础信息包括资产名称、资产编码、生产厂家、使用位置、投用日期。二维码部分是通过手持设备或APP 扫描,查询该资产全部信息,扫码后信息如图 5 所示。标签一旦贴到资产设备上后,将跟随设备的变动动态调整,例如设备的使用部门更换,将调整数据库中资产的信息,从而做到编码和二维码绑定,实现资产与标签一一对应。


标签绑定资产信息后,授权用户可以通过手持终端读取二维码,访问资产管理服务器,查看数据库服务器终端资产信息,通过对标签的操作完成资产日常盘点、查询功能。
3.2 二维码管理系统构架
二维码管理系统采用用友大型信息管理平台 NCC 和 SQL 数据库,分为物理层、网络层和应用层,如图6 所示。
图6 二维码管理系统构架

物理层主要包括手持扫码器、手机 APP、二维码标签、标签打印机等。标签与标签打印机负责二维码标签的基础设施部署与实施,手持扫码器与手机APP 实现资产盘点与维护等功能。综合成本及管理实际,标签全部采用 PET 不干胶标签。手持扫码器阅读器采用Android 9.0 系统,基于高通八核芯片,3GBRAM,16GB ROM,具有出色的稳定性和多标签识别性能,同时具有 1D/2D/HF/HFC/ 身份证扫描功能。标签打印机采用斑马ZT230(300dpi)工业级标签打印机,打印机连接NCC 资产管理模块,实现二维码的打印。
网络层主要是负责物理层设备相关信号通过网络与服务器端对采集的数据进行编码、认证和传输,网络层数据包括控制流和数据流的双向交互。手持机通过无线 WIFI 或者无线 AP ,实现与公司网络的链接,传输控制命令或数据,同时受公司内部网关的保护,确保数据传输的安全性。
应用层主要是提供丰富的资产管理应用 UI 界面,将管理工作固定在具体应用模块中,在确保系统数据安全的同时给用户带来良好体验。本层主要是进行业务处理、数据维护和系统维护等,及时更新资产管理系统的基本信息。资产数据库是资产管理系统的主库,实现资产数据的统计分析及上报功能。
3.3 二维码管理流程
将二维码标签融入到资产管理的日常管理工作中,提高工作效率。二维码管理流程主要由二维码新增流程与资产移动盘点流程组成,如图7 所示。
图7 二维码管理流程

资产管理员在资产管理系统完成资产新增后,通过二维码标签打印机将标签打印,贴至相应资产上完成二维码新增流程;公司通过 NCC 平台发布当年盘点计划,生成盘点单发至各使用部门,资产管理员下载盘点单,执行盘点任务,通过手持扫码设备或手机 APP 扫描资产标签上的二维码,进行实地盘点,盘点完成后上传盘点结果至NCC 平台,形成盘点报告。
4 总结
资产编码标准体系构建是现代企业资产管理的重要组成环节之一,也是信息化技术使用在资产管理工作中的一次实践。通过制定资产分类体系,将资产合理地分类,提高了管理工作的精细化与效率,为之后资产系统的搭建提供了工作支撑。二维码管理系统实现了资产实时管理,可以动态跟踪资产的使用、状态、位置等信息。可以通过信息化的方式开展资产盘点,通过线上分配任务,与线下扫码的相结合,有效提高了资产盘点工作的效率。二维码管理技术与资产管理系统无缝对接,快速准确地记录了设备状态,降低了管理失误,提高了管理效率。系统的建设标志着公司在信息化建设中又一次的探索,为转变公司技术结构、提高工作效率奠定坚实的基础。
参考文献:
[1] 王嘉 , 李军梅 . GS1 系统 + 二维码助力企业固定资产管理信息化[J].中国自动识别技术 , 2019, No.81(06):52-56.
[2] 陈诚 . 数字化时代企业合规如何进行信息化建设 [J]. 微型计算机 ,2024, 000(3):3.
[3] 李帅 . 基于全生命周期管理理念的公立医院固定资产信息化管理研究[J]. 中国管理信息化 , 2023, 26(1):100-103.
[4] 陆勇 . 大数据思维下的企业资产管理模式研究 [J]. 知识经济 ,2020.
[5] 梁涛 , 何琴 , 韩超 , 等 . 智慧水务中城镇供水基础信息数据库构建研究 [J]. 给水排水 , 2020, v.56;No.472(06):153-157.
[6] 池宁. 基于信息化平台下固定资产盘点的实际操作[C]// 中国医学装备大会暨2019 医学装备展览会论文汇编. 2019.
[7] 陆中华. 基于RFID 的校园固定资产管理系统研究与开发[J]. 无线互联科技 , 17(22):2.
作者简介:姜哲宇,1993.3,男,汉,人,硕士,中级工程师,研究方向:信息系统与数字化管理