地质测绘工程的发展特点及新技术运用探讨
张亚南
411424198801298019
1 地质测绘工程的发展特点
地质测绘工程发展与时代发展相适应,尤其是互联网技术、物联网技术的发展,为测绘新技术应用创造可能。新技术不再采用人工的方式测量地形,减少了人为因素对地质测绘影响,应用新技术可以实现对复杂区域的精准测绘,测绘效率得到提升,具备自动化、高精度、高效率等特点。自动化是指应用数字技术、智能技术对地质信息自动化采集,系统可以自动对图形数据资源予以分辨整合,减少人力的使用;高精度是指测量设备应用效果好,基于设备数据分析结果,绘制地形图,可以将误差控制在合理范围内,不会产生精度问题;高效率是指大范围测绘工作,在几天内即可完全采集地质测绘数据。信息系统可以分析和处理数据,相比传统人工绘制而言,效率显著提升。本文基于地质测绘工程发展特点,采用新技术开展地质测绘,应用影像学对地质表面特征加以重构,利用信息系统,从不同角度分析地形特点,辅助应用数字技术、智能技术实施数据处理,构建表面模型,开展测绘作业。
2 新技术在地质测绘工程中的应用
2.1 测量控制技术应用
数字测绘技术作为新技术应对测量区域的高程分布点加以控制,为确保测控点区域的全面性,减少布点的局限性,根据比例合理设置测量区域。本文采用 GPS 定位方法控制测控点,辅助应用 RTK(实时动态载波相位差分)技术。将二者结合应用到地质测量中,同时实现高程布点和平高布点控制,效果较好。
2.2 数据采集技术应用
新型数字化技术,实现对区域地质测绘,辅助应用信息系统和软件技术,采集和处理数据。为确保数据传输有效性,数据采集以通信技术应用为基础,实现数据科学传输。考虑到数据传输过程容易受到安全因素影响,对区域通信网络加密处理,并采用非定向数据测量方式,使数据完整性得到保障。数据采集和处理环节是数字化技术在地质测绘中应用的基础,采用立体化的数据采集技术满足地质测绘工程的需要。基于数字化设备的合理应用,实现数据采集,基于通信网络打造,完成数据传输,测绘人员负责审查数据,确保数据采集过程符合需要。为了确保数据完整性,采用合适的技术储存数据,在储存过程中,不会影响原始数据清晰度。因此,测绘人员需要重点对区域图像数据全面核查,为保证地形图绘制完整性奠定基础。
2.3 图形修正技术应用
图形修正技术可以确保地形图精度。测绘人员基于信息系统实现图形数据修正,并对图形加以编辑,将其作为地形图编制基础。采集图像中涉及建筑物及其他公共设施区域,可采用正交化图形修正技术,对线条优化设计。考虑到采集图形精度与图形修正内在联系,构建数据分析模型,将修正、编辑后的数据图形应用于图形控制。图形修正和编辑,是确保图形精度,满足测绘图绘制需要的过程,如果采集数据精度不足,无法实施图形修正和编辑,则需要重新采集图形数据,保障模型中图形数据的精度。由于数字测量应用设备对数据进行全面采集,期间可能会受到建筑环境因素影响,无法直接获取地形数据,区域内高层建筑或其他设施可能会遮挡、覆盖地质环境,采用图像修正和编辑技术,在明确区域位置信息、地表特征的基础上,对其绘制,若其数据采集存在难度,则可以重新测量,作为地形图绘制的补充部分。
3 地质测绘工程的发展运用
3.1 工程概况
秭归县和尚堡水泥用灰岩和建筑石料用灰岩矿地形测绘任务,于 2020 年 7月 3 日开始至 7 日结束。目的是为秭归县和尚堡水泥用灰岩和建筑石料用灰岩矿的地质勘查工作提供准确的基础图件。
矿区地势西低东高,最高点海拔1000 余米,最低点海拔400 米,典型的山区地形,由于长江水系,地面切割较深,大片平地少,多为分散河谷阶地,槽冲小坝,梯田坡地。
3.2 已完成工作量
本项目共完成任务量见下表:

3.3 已有资料情况
收集了矿区周边四等 GPS 控制点 1770、1774、1766 共个 3 点,2009 年矿业权核查时制作,1980 年西安坐标系,1985 国家高程基准。经检查,标石完好,精度可靠,将其平面坐标转换为CGCS2000 坐标系后,作为本工程的起算数据。
3.4 外业测量
3.4.1 首级控制测量矿区首级控制点为一级GPS 控制点。
1)选点
a、点位的基础坚实稳定,易于长期保存,有利于安全作业;
b、点位便于安置接收设备和操作,视野开阔,远离大功率无线电发射源,远离高压线50 米。
c、附近没有强烈干扰卫星信号接收的物体。
2)观测
一级 GPS 控制点采用了 GPSRTK 模式观测。采用千寻 CORS 系统,先对已知点进行观测,求出测区的 WGS84 与 CGCS2000 坐标系的转换参数及高程拟合参数,然后依次测量各未知点。流动站观测时采用了三角架对中、整平,每点观测 4 测回,各测回的平面坐标较差应满足 ⩽±4cm ,高程较差 ⩽±3cm 要求后取中数作为最终结果。
3.4.2 航空摄影
地形图测量采用航空摄影测量方法:选用大疆精灵 4Pro 飞机作为航摄平台,进行机载 GPS 辅助数码航空摄影,将测量范围图转换成 KML 文件,导入到大疆精灵 4Pro 飞机自带的飞控软件中,航线会自动敷设,然后依自动敷设的航线进行航空摄影。
3.4.3 像控测量
像控点测量采用了华测 X5 型 GPS 接收机以 RTK 模式观测,测量时采用GPS 手簿中自带的“图根控制点测量”功能进行测量。
3.4.4 钻孔定位测量
钻孔定位测量,平面以封孔后的标石中心为准,高程测量至标石面或套管口,并量取标石面或套管口至地面的高差。利用华测 X900 动态 GPS,待RTKGPS 固定解后,将设备分别移至待测工程点位置处,量取仪器高设置手薄中,在待测钻孔利用三角架架设移动站,精确对中(对中误差 ⩽3mm ),精确量取斜高,待信号稳定,移动站接收卫星均不少于 6 颗,采样时间 ⩾60S ,分别测三次。
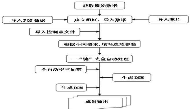
3.5 内业处理
本项目的内业工作首先采用航测后处理软件 pix4dmapper 按如下流程自动进行。

3.6 成果质量说明与评价
作业期间小组进行了 100% 自查和互检;小组成果完成后质检办进行了最终检查,对最终检查过程中出现的问题进行了修改,修改情况如下:
(1)各控制点均已测绘上图。
(2)矿区大小道路均已测绘上图。
(3)矿区内的植被土质类别均已实地调查。
(4)地形图高程注记至 0.01m ;依地形地貌绘制了等高线;等高线、高程点均保留了高程值,其他线划和符号均未保留高程信息。
最终检查的精度统计如下:
精度统计

结语
综上所述,新技术在测绘工程中的应用具有适应性,获取的信息更加准确,采集的图形分辨率比较高,测绘精度和测绘效率均有提升。目前,数字技术在测绘工程中的应用逐渐普及,可以辅助应用无人机、测量设备实现地质数据的采集,通过建立智能三维模型,实现地质测绘目标。
参考文献:
[1] 孔辰 . 浅谈数据库技术在地质测绘工程项目管理中的应用 [J]. 世界有色金属 ,2022(01):101-103.
[2] 贾世奂 . 测绘新技术在地质测绘工程中的运用探究 [J]. 世界有色金属 ,2022(01):119-121.
[3] 王志斌 . 测绘地理信息技术在地质测绘工程中的应用探讨 [J]. 世界有色金属 ,2021(23):148-150.
[4] 李寅斐 . 测绘新技术在地质测绘工程中的应用思考 [J]. 世界有色金属 ,2021(21):156-157.