ZB25 主机通道出口剔除装置改造
宋旭 吉涛
安徽中烟工业有限责任公司蚌埠卷烟厂 安徽蚌埠 233000
前言
ZB25 的主机构造与ZB45 存在差异,其剔除口仅设两个:一是缺支剔除口,专用于剔除缺滤嘴模盒内的烟支;二是通道出口剔除口,负责处理所有其他废烟包的剔除工作。因此,通道出口剔除口的动作极为频繁,由此导致的剔除故障率较高。
1 存在的问题

图1 改造前的原机剔除机构结构图
如图 1 所示,出口通道剔除口现有的剔除动作由交流电磁铁驱动,由连接的弹簧进行复位,剔除推杆动作幅度过小会导致废烟包没有被剔除,或是剔除推杆动作不到位或不顺畅夹坏烟包,产生大量的消耗,并且具有一定的质量隐患。
2 设计方案及原理
由于电磁铁存在着密封不严、输出推力不稳定的缺陷,因此要解决剔除故障需重新设计驱动装置,需满足电磁铁的驱动功能,且具有推力大、防尘的特点。为此设计了一套气动驱动装置,其主要由双作用气缸、直流电磁阀、支撑座等组成。双作用气缸具有体积小、推力大、密封好等优点,直流电磁阀具有控制精度高、供电可靠性好、反应速度快等优点。
1. 测绘结构尺寸,绘制零件图并加工结构件。
现场测绘原剔除机构相关零件的尺寸,对需要改造的部件、新设计的器件进行图纸绘制并依据图纸完成加工。
2. 选择合适的气缸
(1)气缸的行程
通道出口剔除站使用的电磁铁型号是 ELETTROMAGNETE E.M.50/36,其行程 H=16mm,因此选用的气缸行程应不小于 16mm< 。气缸为标准件,经查询资料确定气缸行程为
,选择气缸的行程比电磁铁行程大 4mm ,其作用距离更远,更能满足要求,也可根据需要在气缸内安装 4mm 垫片将气缸行程缩短为 16mm。
(2)气缸缸径选择与验证
原电磁铁输出推力 f=38N,但在实际工作中存在着推力不足的问题,因此,要求气缸输出的推力应大于电磁铁推力。为确保改后剔除机构工作可靠,气缸输出推力大于电磁铁推力乘上安全系数值,即气缸输出的推力:
FS⩾f×S=38×2=76( (N)
式中,f 为电磁铁输出推力;FS 为气缸安全推力;S 为安全系数值,一般取值 S=2。根据上述要求,查询厂家资料,将气缸选为 SMC CQSB20-10S 型双作用气缸,其缸径 D=20mm ,行程 10mm ,输出的推力为:

式中:F 为气缸输出的实际推力 ,D 为气缸缸径 ,P 为工作气压压力。ZB25包装机组压缩空气的压力使用范围在 0.4~0.6MPa 之间,在 0.4MPa 时也能正常开机,因此 P=0.4MPa⨀ 。 F2 为压缩空气进入气缸后,弹簧处于被压缩状态时的阻力,实测 F2=16N , n 为气缸效率,气缸的实际推力是理论推力的 85% ,η=85% 。经计算,得出:

气缸输出的实际推力 F 大于理论安全推力 FS,气缸推力大,其克服剔除机构弹簧等阻力的时间越短,响应速度更快,因此 SMC CQSB20-10S 型气缸能满足使用要求。
3. 气动驱动装置的安装实施
根据图2 气动驱动装置设计图,将气缸安装在底座上,底座安装于底板上。将气缸轴与导杆连接,然后由偏向轴和连接块一起固定,气缸轴和推杆轴的轴心在一条水平线上,去除原先的复位弹簧,偏向轴在U型槽内滑动保持直线运动。
图2 气动驱动装置设计图

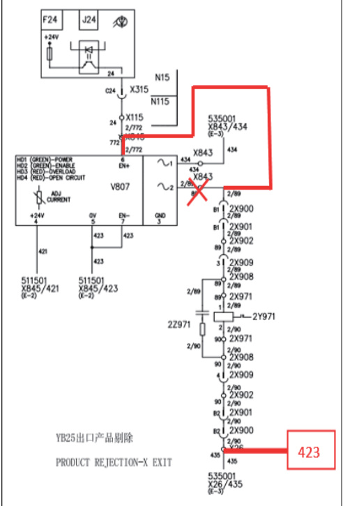
4. 改进电气控制
将固态继电器 V807 上端子 2 上的线号为 2/89 的导线拆除,移接到 V807的使能端 EN+ 上,同时拆除 X26 端子排上 435 上线号为 2/90 的导线,将其接在 X26 端子排的 423 上。使原来控制交流电磁铁的交流回路,改变为控制直流电磁阀的直流回路,完成电气线路改造。
图3 改造后电路图

3 使用效果
对改造后的气动驱动剔除装置进行了模拟测试,测试结果如下:
表1 剔除装置模拟测试表

整个装置实施完成后统计了两台设备 2024 年 7 月份共计五天十个班次的剔除机构执行情况,剔除准确率为 100% 。
4 结束语
将原有的交流电磁铁控制的剔除机构改造为直流电磁阀控制的驱动机构,解决了原有剔除装置故障率高的问题,提高了设备运行效率,降低了消耗,消除了由剔除故障带来的质量隐患。
参考文献:
[1] 杨可桢 , 程光藴主编. 机械设计基础. 高等教育出版社,1999.
[2] 范铁桢 . 烟机设备修理技师培训教材.2002 年11 月.